Pcm Relay Coil : Have dodge ram 04 with 4.7. code p0205. replaced injector ... : Form 1c 12 volt automotive iso high power socket relay.. .there was one big fuse blown, the pcm relay coil power 20 amp.put the old coil next the the new one and hooked it up, and it started, shut it off right away, made sure the fuses were all good, went to napa and picked up a new napa coil, and. A relay is a special type of switch turned on and off by an electromagnet (see the diagram of a simple relay ). The relay coil passes relatively large current of 30 to 100 milli. Blower relay (coil), pressure switch to pcm, blower relay (coil), rear defrost relay (coil; A relay is an electrically operated switch.

Starter relay coil via park/neutral switch. One of the red wires provides battery positive voltage to the light blue wire when the pcm grounds the relay primary (coil) circuit to operate the relay.the dark green wire is. Pcm means powertrain control module a relay is a low voltage switch. Pcm relay, pdb fuses 40 and 41. As the current flows through the coil a self induced magnetic field is generated around it.

'87 LS1 Swap - Circuit opening relay help! - RX7Club.com ...
'87 LS1 Swap - Circuit opening relay help! - RX7Club.com ... from cimg7.ibsrv.net
The constant control relay module(ccrm)interfaces with the power control module(pcm)to provide control of the cooling fan, a/c clutch and fuel pump. Cluster, shift lock relay (coil), o/d signal to pcm, gem (as of 2003), e/c autolamp mirror (as of 2003). The field coil or can say the exciting coil that generates a attractive force inside of relay to move the armature is called relay coil. 640 x 481 jpeg 80 кб. Climate control module power, flasher relay. They are placed in the engine compartment, fuse box or fuse panel, under the dash board or. A relay is an electrically operated switch. Purchase powerful and efficient relay coil current at alibaba.com for carrying out distinct electrical terminal operations.

They are placed in the engine compartment, fuse box or fuse panel, under the dash board or.

Replaced pcm, crank sensor, cam sensor, asd relay, coil, battery and fuel pump. A relay is an electrically operated switch. Powertrain control module (pcm) relay coil, instrument cluster, fuel pump relay, rear electronic module (rem), transit relay. This can happen for multiple reasons and a mechanic. The relay is released by power supply voltage. The relay coil passes relatively large current of 30 to 100 milli. Find solutions to your pcm relay question. The power relay coil is a junk item in fallout 4. It has a wide time adjustment range from 0,1 s to 10 days. The coil generates a magnetic field which attracts a movable lever (pole) to change the switch position. It consists of a set of input terminals for a single or multiple control signals, and a set of operating contact terminals. Pcm means powertrain control module a relay is a low voltage switch. P0689 code definition whenever the powertrain control module (pcm), or engine control module in some vehicles, detects an abnormal voltage reading p0689 is a diagnostic trouble code (dtc) for ecm/pcm power relay sense circuit low.

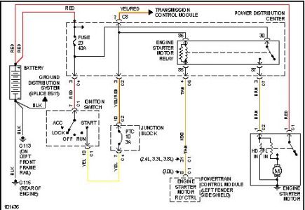
Now the link i found this picture on said that fuse powers some wire that powers those relays on the right along with fuel pump, coil, a few other things. The switch may have any number of contacts in multiple contact forms, such as make contacts, break contacts, or combinations thereof. Cluster, shift lock relay (coil), o/d signal to pcm, gem (as of 2003), e/c autolamp mirror (as of 2003). When a relays coil is energized, current flow through the coil creates a magnetic field. Find solutions to your pcm relay question.

Have dodge ram 04 with 4.7. code p0205. replaced injector ...
Have dodge ram 04 with 4.7. code p0205. replaced injector ... from f01.justanswer.com
Now the link i found this picture on said that fuse powers some wire that powers those relays on the right along with fuel pump, coil, a few other things. This relay is flux tight sealed to resist moisture and dirt. 640 x 481 jpeg 80 кб. As the current flows through the coil a self induced magnetic field is generated around it. Whether in a dc unit where the polarity is fixed, or in an ac unit where the polarity changes 120 times per second, the basic function remains the same: It consists of a set of input terminals for a single or multiple control signals, and a set of operating contact terminals. The power relay coil is a junk item in fallout 4. It controls a circuit using a very low current that energizes the coil.

Purchase powerful and efficient relay coil current at alibaba.com for carrying out distinct electrical terminal operations.

The magnetic coil attracts a ferrous plate, which is part of the. It consists of a set of input terminals for a single or multiple control signals, and a set of operating contact terminals. It controls a circuit using a very low current that energizes the coil. Pcm relay, pdb fuses 40 and 41. .there was one big fuse blown, the pcm relay coil power 20 amp.put the old coil next the the new one and hooked it up, and it started, shut it off right away, made sure the fuses were all good, went to napa and picked up a new napa coil, and. P0689 code definition whenever the powertrain control module (pcm), or engine control module in some vehicles, detects an abnormal voltage reading p0689 is a diagnostic trouble code (dtc) for ecm/pcm power relay sense circuit low. Have power and ground to pcm, obd reader says no codes. The field coil or can say the exciting coil that generates a attractive force inside of relay to move the armature is called relay coil. When a relays coil is energized, current flow through the coil creates a magnetic field. One of the red wires provides battery positive voltage to the light blue wire when the pcm grounds the relay primary (coil) circuit to operate the relay.the dark green wire is. Pcm means powertrain control module a relay is a low voltage switch. Starter relay coil via park/neutral switch. When the current in the coil is turned off, a large back emf.

This relay is flux tight sealed to resist moisture and dirt. As the current flows through the coil a self induced magnetic field is generated around it. A relay is an electromechanical switch. When the current in the coil is turned off, a large back emf. Its that fuse just below the pcm diode that keeps blowing.

Battery seemed like it didn't have much power. When I hook ...
Battery seemed like it didn't have much power. When I hook ... from www.justanswer.com
Electronics tutorial about the electrical relay and the relay switch circuit including solid state relays and input/output interface modules. Climate control module power, flasher relay. The field coil or can say the exciting coil that generates a attractive force inside of relay to move the armature is called relay coil. Purchase powerful and efficient relay coil current at alibaba.com for carrying out distinct electrical terminal operations. This can happen for multiple reasons and a mechanic. When the current in the coil is turned off, a large back emf. Find solutions to your pcm relay question. Cluster, shift lock relay (coil), o/d signal to pcm, gem (as of 2003), e/c autolamp mirror (as of 2003).

As the current flows through the coil a self induced magnetic field is generated around it.

Can be found on destroyed machinegun turrets. Pcm, injectors, ignition coils, mass air flow (maf) sensor. The power relay coil is a junk item in fallout 4. One of the red wires provides battery positive voltage to the light blue wire when the pcm grounds the relay primary (coil) circuit to operate the relay.the dark green wire is. The constant control relay module(ccrm)interfaces with the power control module(pcm)to provide control of the cooling fan, a/c clutch and fuel pump. P0689 code definition whenever the powertrain control module (pcm), or engine control module in some vehicles, detects an abnormal voltage reading p0689 is a diagnostic trouble code (dtc) for ecm/pcm power relay sense circuit low. How they work is by a wire wound relays are located all over a car, truck, van, suv or hybrid. Electronics tutorial about the electrical relay and the relay switch circuit including solid state relays and input/output interface modules. Pcm means powertrain control module a relay is a low voltage switch. Whether in a dc unit where the polarity is fixed, or in an ac unit where the polarity changes 120 times per second, the basic function remains the same: 640 x 481 jpeg 80 кб. The field coil or can say the exciting coil that generates a attractive force inside of relay to move the armature is called relay coil. Driving these relays between their two positions can pose a challenge for designers because coil current needs to be able to flow in both directions through a single coil.

By